极速快3

您好!欢迎光临极速快3品牌官网!

深圳市极速快3有限公司

ShenZhen XuanXinWei Technoligy Co.,Ltd
二极管、三极管、MOS管、桥堆

全国服务热线:18923864027

  • 热门关键词:
  • 桥堆
  • 场效应管
  • 三极管
  • 二极管
  • 12v转220v逆变器电路图的原理介绍
    • 发布时间:2021-05-27 15:37:07
    • 来源:
    • 阅读次数:
    12v转220v逆变器电路图的原理介绍
    升压器 12v 升 220v 电路其实就是一个震荡电路,就是把直流电变成交流电,然后通过变压器升压变成 220V,然后在输出端接上用电器即可。
    12v 转 220v 逆变器由逆变电路、逻辑控制电路、滤波电路三大部分组成,主要包括输入接口、电压启动回路、MOS 开关管、PWM 控制器、直流变换回路、反馈回路、LC 振荡及输出回路、负载等部分。
    控制电路控制整个系统的运行,逆变电路完成由直流电转换为交流电的功能,滤波电路用于滤除不需要的信号,逆变器的工作过程就是这样子的了。其中逆变电路的工作还可以细化为:首先,振荡电路将直流电转换为交流电;其次,线圈升压将不规则交流电变为方波交流电;最后,整流使得交流电经由方波变为正弦波交流电。
    升压器 12v 升 220v 电路图(一)
    原理图如下图所示,采用了功率较大的三极管 2N3055,而电阻只用了两个,且最好电阻的功率选大一点,这样电路的输出功率也会相应地增加,上图中用的是 1W 的 400 欧姆电阻,如果没有 1W 的也没关系,现在用到的最多的是 1/4W 的电阻,只要选择四个电阻并联大约是 400Ω就可以了。
    12v转220v
    升压器 12v 升 220v 电路图(二)
    12v转220v
    升压器 12v 升 220v 电路图(三)
    如下图,我们也可以清楚看到需的元件还有各个元件之间的连接情况,在电路功能上,除了变压器 T1 用来升压,电源 V1 用来供电之外,剩下的原件就是产生矩形波的电路。在电阻选择上 R1 和 R2 一般在 1.2k-4.7k 之间,三极管无特别要求根据变压器的容量选择,容量大就用功率大点的;变压器可用普通控制变压器,只要有两组 12V 就行,我们这个原理图中选择器件为变压器 0v-12V-12V,三极管用的达林顿管 MJ11032,电阻 4.7k,输出功率能够达到百瓦左右,也不算小了,不过变压器的功率要选大点了,否则输出功率没有那么大。
    12v转220v
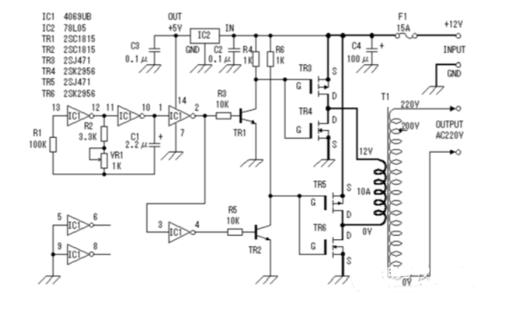
    (四)升压器 12v 升 220v 电路图
    此逆变器主要由 MOS 场效应管,普通电源变压器构成。其输出功率取决于 MOS 场效应管和电源变压器的功率。
    12v转220v烜芯微专业制造二极管,三极管,MOS管,桥堆等20年,工厂直销省20%,4000家电路电器生产企业选用,专业的工程师帮您稳定好每一批产品,如果您有遇到什么需要帮助解决的,可以点击右边的工程师,或者点击销售经理给您精准的报价以及产品介绍
    相关阅读
    79991cm德彩网 美彩国际7709 佰富彩采购大厅-欢迎您 名贯彩票-大发精准计划 88爱彩 - 欢迎您 美彩国际 - 欢迎您 德彩网 - 欢迎您 79991cm德彩网