极速快3

您好!欢迎光临极速快3品牌官网!

深圳市极速快3有限公司

ShenZhen XuanXinWei Technoligy Co.,Ltd
二极管、三极管、MOS管、桥堆

全国服务热线:18923864027

  • 热门关键词:
  • 桥堆
  • 场效应管
  • 三极管
  • 二极管
  • 无线电遥控门铃电路原理图介绍
    • 发布时间:2021-06-24 21:03:32
    • 来源:
    • 阅读次数:
    无线电遥控门铃电路原理图介绍
    本例介绍一种用TWH630/631遥控模块制作无线电遥控“叮咚”门铃,客人来访时,按动门框上的门铃按键,门铃就会发出清脆悦耳的鸟鸣声,告知门外有客人来访。若主人回家,只要按动放在口袋里的遥控开关,门铃则发出“叮咚”响声。它特别适合家中有上小学的儿童使用,儿童上学时可以不必带钥匙,只要佩带一个小小的遥控器,回到家门口时只要按一下遥控器,家长就知道孩子回家了。
    工作原理:
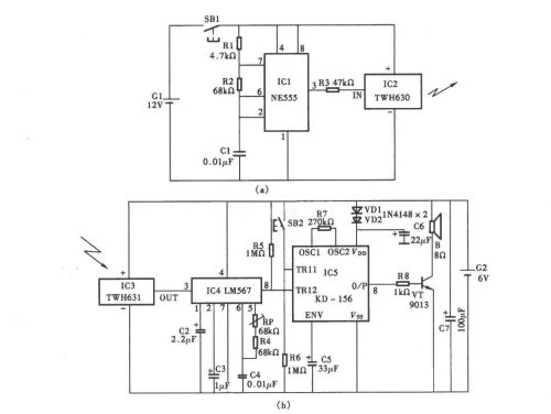
    该遥控门铃分遥控发射机与接收机两大部分,其电路原理图分别见图a与图b。
    无线电遥控门铃电路
    发射机主要器件是一块TWH630微型无线电发射头,当按下发射按键SBl时,它通过内藏天线向空中辐射高频信号。本发射机调制振荡器采用一块普通555时基集成电路,将其接成自激多谐振荡器,输出方波频率f=1.44/(R,+ 2R2)C1,按图a 、b所示数据计算约为1kHz,方波信号由电阻器R3加到TWH630的输人端IN对辐射的高频信号进行调制。
    接收机由TWH631无线电接收头、LM567音频译码器及“叮咚一鸟鸣”KI- 156专用集成电路等器件组成,TWH631接收到来自发射模块的信号后首先进行放大,然后由输出端our送至LM567进行解码,译码器的中心频率主要由RRP+R4与C4决定,Opf =1 .1/( RRP+R4)C4,调整电位器RP,可使中心频率等于发射机的调制频率1kHz,此时集成块的8脚输出低电平,加到IC5的低触发端TG2,使其受到触发发出“叮咚”信号并经晶体管VT放大驱动扬声器BL发声。IC5是一块“叮咚—鸟鸣.”音乐集成电路,它有两个触发端,一个为高电平触发端TG1,它受高电平触发,OUT端输出的是鸟鸣信号,该触发端对低电平无效;另一个为低电平触发端TG2,当受低电平触发时,OUT端输出的是“叮咚”信号,它对高电平无效。SB2为装在门框上的按键,客人来访时按动的是SB2,此时高电平触发端TG2受到触发,故扬声器BL发出的是“鸟鸣”响声。
    元器件选择
    ICl可采用NE555、SI555或p,A555等时基集成电路;IC2、IC3宜选用TWH630/631型无线电发射与接收模块;IC4为LM567音频译码器;IC5为KD-156“叮咚—鸟鸣”专用音乐集成电路,该集成块采用黑膏软封装,电阻器R6一R8,电容器C5及晶体管VT均可插焊在该芯片的小印制电路板上。VD1、VD2为普通1N4148型硅开关二极管,其作用是利用其正向二极管降压使KD-156能工作在正常电压之下。
    VT可用9013型硅NPN晶体管,要求电流放大系数β>l00。
    RP最好采用WSW有机实心微调电位器,其他阻容元件无特殊要求,只要求体积应小些。
    G1最好采用电子打火机专用的12V电池,G2由4节5号干电池串联,电压为6V。
    烜芯微专业制造二极管,三极管,MOS管,桥堆等20年,工厂直销省20%,4000家电路电器生产企业选用,专业的工程师帮您稳定好每一批产品,如果您有遇到什么需要帮助解决的,可以点击右边的工程师,或者点击销售经理给您精准的报价以及产品介绍
    相关阅读
    79991cm德彩网 美彩国际7709 佰富彩采购大厅-欢迎您 名贯彩票-大发精准计划 88爱彩 - 欢迎您 美彩国际 - 欢迎您 德彩网 - 欢迎您 79991cm德彩网