极速快3

您好!欢迎光临极速快3品牌官网!

深圳市极速快3有限公司

ShenZhen XuanXinWei Technoligy Co.,Ltd
二极管、三极管、MOS管、桥堆

全国服务热线:18923864027

  • 热门关键词:
  • 桥堆
  • 场效应管
  • 三极管
  • 二极管
  • 氮化镓芯片组实现高效率,紧凑的反激式电源介绍
    • 发布时间:2022-03-21 15:47:46
    • 来源:
    • 阅读次数:
    氮化镓芯片组实现高效率,紧凑的反激式电源介绍
    氮化镓芯片组--它由具有耐用的750V氮化镓(GaN)初级侧开关的反激式IC方案与创新的高频有源钳位方案组合而成,能够为手机、平板电脑和笔记本电脑设计出额定功率高达110W的新型超紧凑充电器。此芯片组来自Power Integrations,包含内部集成PowiGaN开关的InnoSwitch4-CZ零电压开关(ZVS)反激式控制器和提供有源钳位解决方案的ClampZero产品系列。这些新IC可用于设计效率高达95%且在不同输入电压条件下保持恒定的反激式电源。
    这种InnoSwitch4-CZ/ClampZero组合为反激式电源设计带来了耳目一新的新性能。
    由于变压器中存在初级漏感,初级侧需要有源钳位电路。当初级侧开关关断时,漏感换向会导致电压过冲,从而损坏MOSFET。一种常见的解决方案是使用无源电阻-电容-二极管(RCD)钳位来保护MOSFET(见图1)。钳位将漏感能量转移到钳位电容中,并在电阻中以热量的形式耗散。RCD钳位会降低反激效率,但可为MOSFET提供保护。
    反激式电源 MOSFET
    图1. 无源初级钳位RCD解决方案需要耗散大量的热量并且会限制反激式电源的效率
    在每个开关周期中,钳位中的能量都会损失。这迫使设计者限制最大开关频率,而这又需要使用更大的变压器。因此,无源钳位解决方案会降低反激效率或导致电源体积更大和/或温度更高。更有效的方法是用有源钳位代替无源RCD网络。
    有源钳位
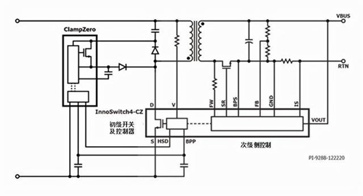
    有源钳位不消耗能量,而是再循环漏感能量,从而提高效率并减少热量产生。在有源钳位设计中,RCD缓冲器中的电阻由开关代替。如果使用ClampZero,开关则是PowiGaN器件(见图2)。
    初级开关关断后,次级控制指示ClampZero开关开通,并在初级开关开通前将钳位电容储能传输至次级。再循环钳位电路使得漏感电流得以换向,还可确保初级开关上的电压在其开通前为零(ZVS)。
    反激式电源 MOSFET
    图2. InnoSwitch4-CZ/ClampZero反激方案
    在传统的有源钳位设计中,初级MOSFET和有源钳位开关以互补方式进行工作(因此这些钳位电路被称为“互补模式有源钳位”电路)。在这种工作模式下,变换器只能工作于非连续导通模式或临界导通模式,不能工作于连续导通模式。
    当需要宽输出电压范围的设计(如USB PD和PPS充电器)时,这对设计者来说是一个挑战,导致设计出电源在高输入电压下的导通必须非常不连续。然而,InnoSwitch4-CZ/ClampZero芯片组克服了这个限制。
    InnoSwith4-CZ和ClampZero
    InnoSwitch4-CZ和ClampZero IC芯片组采用复杂、非对称的非互补有源钳位控制方法,实现智能的零电压开关,同时支持非连续和连续导通工作模式,可提高设计灵活性,并在所有工作条件下实现效率最大化。
    新型反激式开关IC具有优异恒压/恒流精度,不受外围元件参数公差的影响,并且在提供输入电压检测等安全及保护功能的情况下,其空载功耗小于20mW。
    InnoSwitch4-CZ产品系列采用薄型InSOP-24D封装,同时集成了750V开关、初级和次级控制器、ClampZero接口、同步整流以及符合安全标准的反馈电路。高达140kHz的稳态满载开关频率降低了变压器尺寸,进一步提高功率密度。
    InnoSwitch4-CZ/ClampZero芯片组适合于高效、紧凑的USB PD适配器、高密度反激式AC/DC电源和高达110W的高效恒压/恒流电源。InnoSwitch4-CZ IC支持可变输出电压和电流特性,并具有完善的保护功能,包括用于输出过压和欠压保护的自动重启动或锁存故障响应方式、输入欠压保护以及锁存或迟滞过温保护。
    设计范例
    设计者可以将InnoSwitch4-CZ和ClampZero IC与Power Integrations之前推出的MinE-CAP IC产品搭配使用,以设计出超紧凑型反激电源。MinE-CAP是对InnoSwitch4-CZ和ClampZero IC的自然补充;它可大幅缩小输入大容量电容的尺寸,而不会影响输出纹波、工作效率且无需重新设计变压器。
    与传统技术(如极高开关频率工作)相比,MinE-CAP可实现同等或更大的整体电源尺寸缩小,同时可避免与极高频设计相关的复杂EMI滤波和变压器/钳位耗散增加的挑战。MinE-CAP还能精确地管理交流上电时的浪涌电流,从而无需使用功耗较大的NTC或大型慢熔保险丝。
    Power Integrations推出的DER-928设计范例是一款适用于手机和笔记本电脑的超紧凑型60W USB PD 3.0充电器。
    设计特色如下:
    使用了具有高压PowiGaN开关的InnoSwitch4-CZ有源钳位反激式开关IC (INN4073C)
    使用了ClampZero有源钳位IC (CZ1062M)
    使用了MinE-CAP大电容小型化IC (MIN1072M)
    输入:90VAC - 265VAC
    USB-C PD输出:5V/3A;9V/3A;15V/3A;20V/3A
    反激式电源 MOSFET
    图3. DER-928设计范例:使用InnoSwitch4-CZ、ClampZero和MinE-CAP芯片组的60W超小型USB PD充电器,体积仅有24.4立方厘米(44平方毫米 x 高12.6毫米)
    在上述设计中,用130F输入电容替换100F大电容可将峰值功率提高到90W。
    其他性能特性包括:
    轻松符合DOE6和CoC v5 2016能效标准
    提供输出过压和过流保护
    内部集成热关断保护特性
    空载输入功率<60mW,微控制器功耗为20mW
    具有高功率密度的紧凑设计:30.3W/in3,不含外壳(即,60W/1.77in X 1.77in X 0.63in)
    〈烜芯微/XXW〉专业制造二极管,三极管,MOS管,桥堆等,20年,工厂直销省20%,上万家电路电器生产企业选用,专业的工程师帮您稳定好每一批产品,如果您有遇到什么需要帮助解决的,可以直接联系下方的联系号码或加QQ/微信,由我们的销售经理给您精准的报价以及产品介绍
     
    电话:18923864027(同微信)
    QQ:709211280

    相关阅读
    79991cm德彩网 美彩国际7709 佰富彩采购大厅-欢迎您 名贯彩票-大发精准计划 88爱彩 - 欢迎您 美彩国际 - 欢迎您 德彩网 - 欢迎您 79991cm德彩网